手 機:19924390438
郵 箱:market@gdhuanmei.com
電 話:020-85681020(華南)
網 址:m.lowpower.cn
地 址:廣州市番禺區番禺大道北555號天安科技園


項目名稱:鋁灰鋁渣無害化處置及利用項目
設備名稱:硫酸銨蒸發系統、混鹽蒸發系統設備、脫氟脫鈣系統設備
設計能力:5t/h MVR蒸發系統、7t/h MVR蒸發系統
客戶單位:重慶中明碩清再生資源綜合利用有限公司
設計單位:廣東環美環保產業發展有限公司
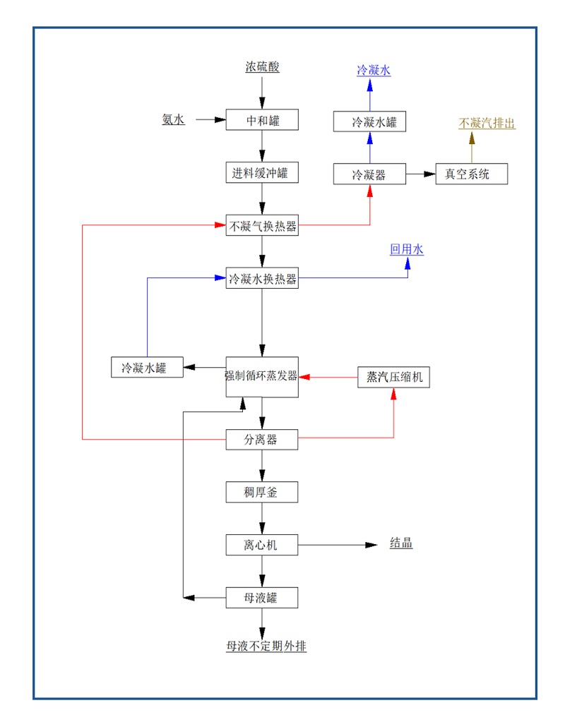
硫酸銨蒸發系統
本項目利用氨水和硫酸連續中和反應制成硫酸銨溶液,制成的硫酸銨溶液與少量環保產硫酸銨溶液混合緩存后進MVR蒸發結晶處理,離心處理后產出硫酸銨結晶料。從氨水槽出口和濃硫酸槽出口到從MVR蒸發器進料口到離心機出料口之間的所有設備、管路、自控,包含設備設計、制造加工、采購、安裝及調試(含氨水與硫酸反應制備硫酸銨)。
硫酸銨MVR蒸發器水質成分
硫酸銨來自于本項目自產的氨水(濃度約12%),和濃硫酸連續反應制成硫酸銨溶液,硫酸銨濃度約30%(wt),考慮濃度在20%~40%(wt)波動適應性,溫度常溫。
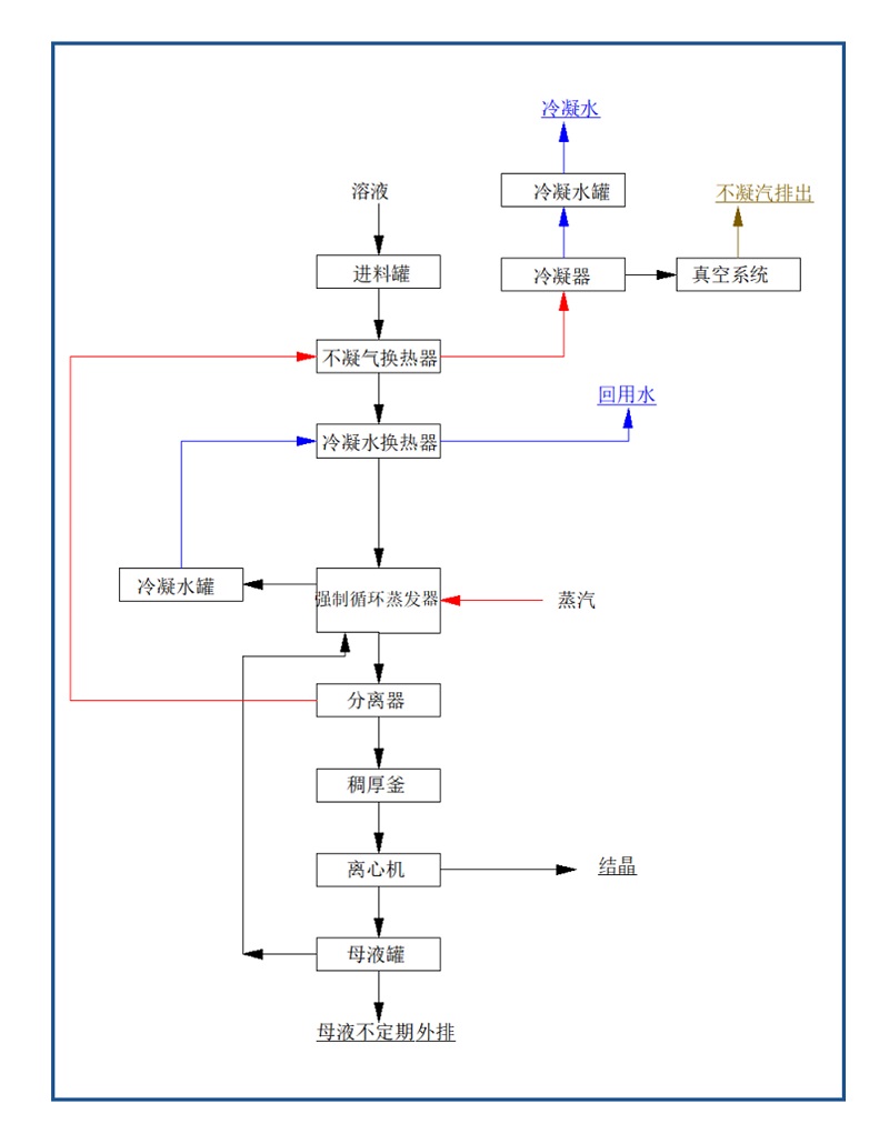
混鹽蒸發系統設備
從MVR蒸發器進料口到離心機出料口進之間的所有設備、管路、自控,包含設備設計、制造加工、采購、安裝及調試。乙方考慮蒸發結晶循環一定程度氟離子富集偏高后母液定期外排至我方濃鹽水處理工序。乙方考慮蒸發結晶一定時間后母液外排一部分雜鹽(難以蒸發的雜質)。
混鹽MVR蒸發器水質成分
濃鹽水:鹽含量濃度約為10-18%,其中氯化鈉約70~90%,氯化鉀約10~30%,鹽水pH≥10,溫度60~80℃。
鹽水中含有氨的存在,是氮化鋁與水反應生成的氨氣,反應過程未添加其他氯化物,氨氮總含量正常含量0.2%,蕞高不超過1%。
鹽水中存在氟離子,經脫氟脫鈣處理,F-含量不超過30mg/L。
脫氟脫鈣系統設備
濃鹽水處理前水質情況
濃鹽水處理前:Q =8~10t/h。鹽含量濃度約為10-15%,其中氯化鈉約70~90%,氯化鉀約10~30%,鹽水pH值7.5~10,溫度60~80℃。鹽水中懸浮物約1000~3000mg/L。鹽水中含有氨的存在,氨氮總含量正常狀態約0.2%,蕞高不超過1%。鹽水中存在氟離子,氟離子濃度100~500mg/L,極端情況下氟離子濃度約1000mg/L。
硫酸銨蒸發系統
工藝流程圖

混鹽蒸發系統設備
工藝流程圖

脫氟脫鈣系統設備
工藝流程圖




廣東環美MVR蒸發器是一種主要應用于制藥行業的新型高 效節能蒸發設備,該設備采用低溫與低壓汽蒸技術和清潔能源為能源產生蒸汽,將媒介中的水分離出來,是國際先 進的蒸發技術,是替代傳統蒸發器的升級換代產品。MVR蒸發器不同于普通單效降膜或多效降膜蒸發器,MVR為單體蒸發器,集多效降膜蒸發器于一身,根據所需產品濃度不同采取分段式蒸發。
廣東環美MVR蒸發器100%循環利用二次蒸汽的潛熱,大大減少了能源消耗,運行成本低;取消了循環冷卻水系統供應系統;結構緊湊,占地面積小;特別適合于小空間建設;自動化程度高,完全采用自動控制。已成功應用于危廢行業、鋰電池行業、化工行業、生物發酵行業、制藥行業等工業污水零排放領域。
MVR蒸發技術應用范圍包括蒸發濃縮;蒸發結晶;低溫蒸發。MVR蒸發系統100%循環利用二次蒸汽的潛熱,大大減少能源消耗。取消了循環冷卻水系統供應系統,結構緊湊,占地面積小,特別適合于小空間建設。與傳統蒸發器性能比較,具有待處理物料的適應范圍廣,可以連續和間歇出料;體積小移動性強;熱效率高,功耗低,無污染;一體多效,節省制造成本;自動化程度高、運行成本低等特點。

服務熱線
020-85681020(華南)
郵箱:market@gdhuanmei.com
聯系人:周經理19924390438
研發中心:廣州市番禺區番禺大道北555號天安總部中心1號樓9層
生產基地:廣東省韶關市湞江區獅塘路39號

掃一掃,關注環美